产品概述
将处于现场危险区域的各种设备的直流信号源,经过安全栅隔离、干扰抑制等处理后。向安全侧的控制系统或其它仪表输出标准的直流信号。
功能特点
● 采用独立的直流电源供电,供电电源 - 输入 - 输出之间隔离。
● 标准的35mmDIN导轨卡式安装。可拔插的接线插头端子,弹簧压紧连接。
技术指标
| 供电电源 | 供电电压范围 | 20-30VDC |
| 额定供电电压 | 24VDC | |
| 电流消耗 (24VDC供电时 ) | <25mA(1进1出);<40mA(1进2出 );<50mA(2进2出) | |
| 向危险区输出 | 输入电流 | 4-20mA;0-20mA;0-10mA;其它指定电流 |
| 输入电压 | 1-5V;0-5V;0-10V;其它指定电压 | |
| 输入阻抗 | 电流输入时24Ω; 电压输入时≥500KΩ | |
| 向安全区输出 | 输出电流 | 4-20mA;0-20mA;0-10mA;其它指定电流 |
| 输出电压 | 1-5V;0-5V;0-10V;其它指定电压 | |
| 负载电阻 | 4-20mA输出时 ,≤350Ω( 出厂默认 );1-5V输出时 ,≥100KΩ | |
| 综合通用参数 | 标准精度 | ±0.1% |
| 温度漂移 | ±0.015% / ℃ | |
| 响应时间 | <10ms | |
| 隔离能力 | 输入 - 输出 - 电源之间 2.5KV,1min ,50Hz | |
| 绝缘电阻 | 输入 - 输出 - 电源之间 ≥ 100MΩ / 500VDC | |
| 机壳材质 | PC( 聚碳酸脂 ) 材料 | |
| 外形尺寸 | 16×116×110(mm) | |
| 工作环境温度 | -20 ~+ 60℃ | |
| 适用于连接的现场设备及所处危险区域 | 各种直流信号源设备。0区、1区、2区;IIA、IIB、IIC危险区 | |
| 防爆等级标志 | [Exia Ga]IIC | |
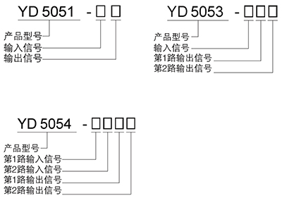
选型及规格
型号及代码构成方式
代码
| 输入 | |||
| 电流信号 | 代码 | 电压信号 | 代码 |
| 4~20mA | A | 1~5V | 1 |
| 0~20mA | B | 0~5V | 2 |
| 0~10mA | C | 0~10V | 3 |
| 指定电流 | Z | 指定电流 | 9 |
| 输入 | |||
| 电流信号 | 代码 | 电压信号 | 代码 |
| 4~20mA | A | 1~5V | 1 |
| 0~20mA | B | 0~5V | 2 |
| 0~10mA | C | 0~10V | 3 |
| 指定电流 | Z | 指定电流 | 9 |